2025年03月02日 08:16:32 来源:上海来扬电气科技有限公司 >> 进入该公司展台 阅读量:70

高性能大电流发生器质量可靠,信誉保证一、概述:
是根据电力部门和工矿企业在电气设备试验如:各种开关,电流互感器和其它电器设备作电流负载试验及温升试验而专门设计制造的设备。
本系列产品视产品体积、重量采用分体/一体式结构,具有输出电流无极调整,电流上升平衡、负荷变化范围大、工作可靠、操作简便、安全等特点。是工矿企业进行升流或温升试验较理想的设备。
高性能大电流发生器质量可靠,信誉保证二、主要技术参数:
注:“升流器额定输出”中,左边为串联;右边为并联输出参数
型号规格 | 容量 kVA | 初级 | 次级 | 外型尺寸(mm) 长×宽×高 | 重量 kg | 结构形式 | ||
V1 | A1 | V2 | A2 | |||||
SLQ-82-100 | 0.6 | 220 | 2.7 | 5 | 100 | 300×210×350 | 18 | 一体 |
SLQ-82-200 | 1.2 | 220 | 5.5 | 5 | 200 | 310×220×380 | 22 | 一体 |
SLQ-82-500 | 3 | 220 | 13.6 | 5 | 500 | 330×238×450 | 28 | 一体 |
SLQ-82-1000 | 5 | 220 | 22.7 | 5 | 1000 | 490×300×300 | 40 | 一体 |
SLQ-82-1500 | 6 | 220 | 27.3 | 5 | 1500 | 430×300×500 | 50 | 一体 |
SLQ-82-2500 | 12 | 380 | 31.6 | 5 | 2500 | 500×330×690 | 95 | 一体 |
SLQ-82-3000 | 15 | 380 | 39.5 | 5 | 3000 | 520×330×700 | 110 | 一体 分体 |
SLQ-82-4000 | 24 | 380 | 63 | 5 | 4000 | 540×350×720 | 130 | 一体 分体 |
SLQ-82-5000 | 30 | 380 | 79 | 5 | 5000 | 600×430×900 300×500×500 | 145 135 | 分体 |
SLQ-82-6000 | 36 | 380 | 95 | 5 | 6000 | 600×430×900 300×500×500 | 150 140 | 分体 |
SLQ-82-8000 | 48 | 380 | 126 | 5 | 8000 | 700×480×1000 380×550×550 | 200 160 | 分体 |
SLQ-82-10000 | 50 | 380 | 131.6 | 5 | 10000 | 700×500×1050 400×600×600 | 230 200 | 分体 |
SLQ-82-12000 | 72 | 380 | 189 | 5 | 12000 | 700×500×1050 400×600×600 | 280 260 | 分体 |
SLQ-82-15000 | 90 | 380 | 237 | 5 | 15000 | 700×500×1050 400×600×600 | 320 300 | 分体 |
SLQ-82-20000 | 120 | 380 | 316 | 5 | 20000 | 700×700×1200 500×700×700 | 380 350 | 分体 |
SLQ-82-30000 | 180 | 380 | 474 | 5 | 30000 | 700×700×1400 600×800×800 | 500 450 | 分体 |
更多特殊、大型规格根据客户要求订做。 | ||||||||
高性能大电流发生器质量可靠,信誉保证三、使用环境:
1、工作电源:AC 220V/380V ±10% 50HZ
2、环境温度:—10℃—40℃
3、产品周围应无严重影响变压器绝缘的气体蒸气,化学性沉积灰尘、污垢及其它爆炸性介质的场所。
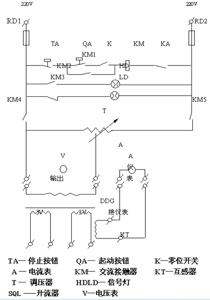
高性能大电流发生器质量可靠,信誉保证四、工作原理:
本系列产品按入工作电源后,通过调整调压器输出电压以获得试验所需的大电流。其工作原理图如下:

高性能大电流发生器质量可靠,信誉保证五、使用方法及注意事项:
1、按电气原理图接好工作线路。变压器外壳,操作台等必须良好接地。
2、接通电源,操作台上的绿色指示灯亮。按下启动按钮,红色指示灯亮,此时升流器等待升流。
3、顺时针均匀旋转调压器,注意操作台上输出电流指示直到所需的大电流,为了保证测试精度,可在仪表接线柱上串接一标准电流表。
4、试验过程中,一旦发现不正常现象,应立即切断电源 ,查明原因后再进行试验。
5、试验完毕,必须将调压器回零,按停止按钮切断电源,切断工作电源 ,方可拆除试验接线,以保证安全。
六、注意事项:
1、本设备是为短时间的工作而设计的,所以不允许长时间在额定容量下工作,特别不允许超过额定电流运行,以防过热,空载试验时其允许的运行时间如下:
负载情况(占额定%) | *大运行时间(秒) |
100 | 60 |
75 | 300 |
50 | 900 |
2、新安装和长时间不用的变压器,运行前用1500兆欧表测量线圈之间和线圈对地的绝缘电阻,其电阻值不低于0.5兆欧时,方可使用。
3、使用中升流变压器和操作台必须可靠接地,以保证安全。
4、使用时应缓慢均匀升流,搬运时应避免过大的震动。
5、调压器与电刷接触表面应保持清洁,视情况用90%酒精蘸棉纱擦拭干净。
6、本设备应置于清洁、通风、干燥和室内保存。
我们生活中日常用的电,前期有很大的工程在里面,而这些工程项目的完成也需很多的仪器辅助完成,节约时间,减少人力成本,就比如常见的高性能大电流发生器试验,试验单位这里就需要用到高性能大电流发生器,很多单位不一定 有这样的仪器储备,这时候就需要寻找国内真正做高性能大电流发生器设备的厂家采购,要想找到国内真正做高性能大电流发生器设备的厂家是需要费一番周折的。那么,在国内真正做高性能大电流发生器设备的厂家还是比较分散的,上海来扬电气极其注重高性能大电流发生器使用时的体验度和功能上的要求,追求质量的保证,严格要求产品质量得到保障,适应年限达到保修期,维修时方便快捷。
所以,很多客户找国内真正做高性能大电流发生器设备的厂家大家都会想到上海来扬,口碑一直都很不错,生产车间随时恭候考察,做到真的信任和沟通。
上海来扬对各类电工仪器都有一定的了解,我公司主打的直流电阻测试仪、试验变压器、直流高压发生器、氧化锌避雷器测试仪、回路电阻测试仪、真空度测试仪、试验变压器、油色谱在线监测系统、局部放电测试仪、继电保护测试仪、高压开关测试仪、高压核相仪、绝缘油介电强度测试仪、串联谐振试验装置、介质损耗测试仪、互感器特性综合测试仪等一系列电工产品都有强烈的自信,力争满足客户提供的参数要求,做到全心全意做好每一件仪器的售前售后的工作保障。
公司在运营过程中秉承“产品适用、价格适中、服务上等”的营销理念,为产品的持续创造注入不竭动力。24小时免费技术服务随时响应客户反馈,我们的服务团队为广大客户提供及时、周到、高效的服务得到广大用户好评!.目前已经形成了上百类仪器仪表类产品。使得公司拥有了完善的售前、售中、售后服务团队,同时也具备了产品系列化、高科技化的发展潜力,目前本公司仪器产品在国内达到。